Каждому приходилось во время болезни измерять себе
температуру ртутным термометром. Эта процедура занимает обычно 5...7 минут.
Если взрослые держат градусник спокойно, то за детьми приходится наблюдать,
чтобы они его случайно не сломали.
Предлагаемое устройство позволяет за 3 секунды измерить
темпера туру тела или предмета (например микросхемы) в диапазоне от 20 до 45°С
с точностью не хуже 0,1°С. Этот диапазон при желании легко можно расширить
или сдвинуть при изготовлении.
По сравнению с ртутным термометром электрический
более удобен и безопасен, особенно когда приходится измерять температуру у маленьких
детей или у животных.

Рис.
1.12. Электрическая схема термометра
В основу по строения схемы (рис. 1.12) взят мостовой
преобразователь. Изменение величины сопротивления термодатчика R8 приводит к
разбалансу моста и появлению на стрелочном индикаторе РА1 тока, пропорционального
температуре.
Особенностью данного прибора является применение
в качестве датчика температуры терморезистора типа СТЗ-19 10 кОм, который обладает
очень малой массой, за счет чего и удается получить высокую скорость измерения.
Этот датчик удобно закрепить на конце пластмассовой трубки от шариковой авторучки
и перевитыми между собой проводами длиной 1...0.6 м через разъем Х1 подключить
к измерительному блоку. На разъеме от датчика между контактами 1 и 2 установлена
перемычка, которая не позволит включить схему устройства, если не подключен
термодатчик, что предохраняет измерительный прибор РА1 от повреждения. Питается
схема от двух любых аккумуляторов или батареек с общим напряжением 2...3 В и
потребляет от источника ток не более 5 мА.
Транзисторы VT1 и VT2 используются как низковольтные
стабилитроны и могут быть заменены на КТ3102А, Б, В, Г.
Переменные резисторы, для удобства настройки, лучше
применить многооборотные, типа СП5-2 или аналогичные.
Габариты устройства определяются размерами стрелочного
индикатора РА1, и при использовании микроамперметра М4205 на ток 0...50 мкА
они не превышают 85х65х60 мм (см. рис. 1.13).
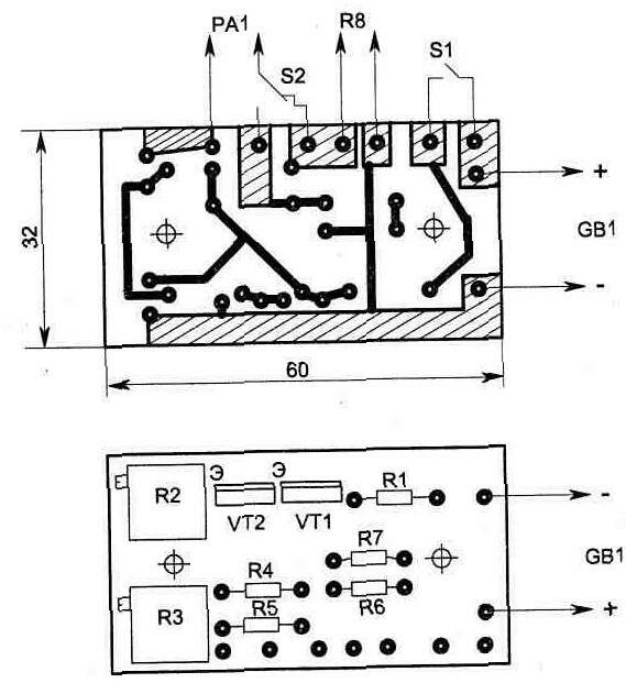
Топология печатной платы и размещение на ней элементов
показаны на рис. 1.14.
Настройку прибора начинают с измерения сопротивления
резисто ра R8 (желательно с высокой точностью) при фиксированной температуре
20°С. Для этих целей удобно воспользоваться промышленной термокамерой с

Рис. 1.13.
Внешний вид конструкции

Рис. 1.14
автоматическим поддержанием заданной температуры,
куда и помещают термодатчик. Возможны и другие
способы получения температуры 20°С но надо
учитывать, что от точности измерения сопротивления термодатчика при
этой температуре зависит точность измерения прибора.
После измерения R8 из двух резисторов R6+R7 подбираем
такой же номинал сопротивления и припаиваем
их в схему.
После этого, установив движки резисторов R2 и R3
в среднее положение, включаем схему тумблером S1 и выполняем последовательно
следующие операции:
а) установить переключатель 82 в положение КАЛИБРОВКА
и резистором R2 вывести стрелку измерительного прибора в нулевое положение на
шкале;
б) поместить датчик температуры в место с известной,
постоянной температурой (в пределах желаемого измерительного диапазона);
в) установить переключатель S2 в положение ИЗМЕРЕНИЕ
и резистором R3 установить стрелку прибора на значение шкалы, которое будет
соответствовать измеренной величине;
Операции а), б) и в) необходимо повторить последовательно
несколько раз, после чего настройку можно считать законченной.
В заключение хотелось бы отметить, что в настроенном
приборе диа пазон измерения можно сдвинуть резистором R2 при переключении в
режим КАЛИБРОВКА и устанавливая стрелку (ее положение будет соответствовать
значению 20°С) на любое значение шкалы. После этого при переключении прибора
в режим ИЗМЕРЕНИЕ шкала будет соответствующим образом сдвинута относительно
положения стрелки в режиме КАЛИБРОВКА.
Прибор имеет большой запас по чувствительности,
которая увеличивается с уменьшением сопротивления R3 (при первоначальной настройке).
Можно сделать так, чтобы прибор улавливал температуру дыхания или же изменение
температуры при циркуляции воздуха.